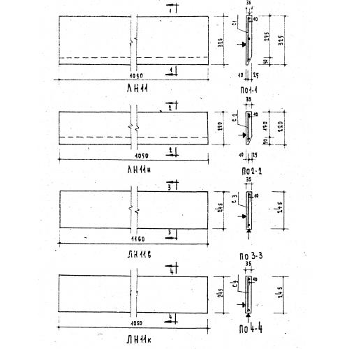
ЛН 11

Чертеж изделия:
Характеристики изделия:
ПараметрЗначение
длина1050 мм
ширина325 мм
высота35 мм
вес26,5 кг
серия1.151-1

ЛН 11 Накладные лестничные проступи по серии 1.151-1.